概述
SXPFC-A/B台型气源分配装置是目前气源辅助装置,该产品吸收国内外许多产品的优点汇聚而成是气动仪表安装使用的好帮手。应用于电力、治金、化エ、医药、纺织及自动化流水线中。
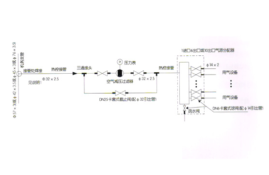
主要特点使用三位一体油水分离器,集压、油水分离、自动排水于一体。保证仪表气源的高度纯洁。采用不锈钢截止阀,使用时间长。分配器采用不锈钢管32,结构紧凑合理,不要占用很大的空间,使用方便,便于维护。
结构与型号

安装及保养需知
可以架子密集安装。气源进气管采用中14X2不锈钢管,焊接式联接,气源分配器采用中432X2.5不锈钢管,出气管采用中14X2不锈钢管,采用卡套式联接,卡套或接头应购仪表接头,以免漏气,如采用焊接式需提前与我公司联系,我们截止阀的出气联接方式。
保养:定期给油水分离器更換滤芯,条件是看使用环境中粉尘多少而定,更换滤芯应向本公司购买原装一样的滤芯,其它厂家的滤芯不能用。
订货须知
设计或订购产品时,注明型号、规格,用0表示油水分离器,如不锈钢弯制,进口油水分离器。订货时应该订购一些备件如滤芯、不锈钢截止阀,以便今后更换。

